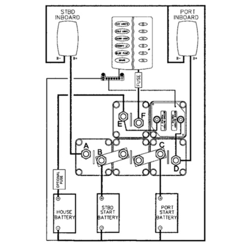
BEP Battery Distribution Cluster with DVSR - Twin Inboard Three Battery Banks
Description
This system is used in installations when it is not practical to have both engine alternators in parallel because of the types of regulators. It provides isolation of the port start, starboard start and house batteries independently with the ability to emergency parallel both starting batteries. A 140 amp Voltage Sensitive Relay (VSR) is connected to the port engine. When the port engine is first started the relay is open and remains open until the port start battery reaches a preset 13.4 volt. At the rated voltage, the relay closes providing charge to both the port start battery and the house battery. When the port start battery voltage drops below 12.8V (when the engine is stopped), the VSR disengages, separating the batteries, ensuring the port start battery is not discharged by house loads. The starboard start battery is always isolated to start and be charged by the starboard engine unless the emergency parallel is on. See Product Code: 113668 for detail on DVSR. Specifications Base: 207 x 138mm Height: 69mm Mounting Holes: 5mm r/h
Shipping and returns
Shipping and customer service
We use Australia Post Eparcel for shipping if goods within Australia. If you would like to use an alternative shipping method please Contact Us and we can discuss alternatives.
When you contact us, a real person will call you back! This is what separates us from our competitors. We are a real store on QLD's Gold Coast with over 30 years experience in boating and Customer care.
Returns policy
We have a 30-day return policy, which means you have 30 days after receiving your item to request a return.
To be eligible for a return, your item must be in the same condition that you received it, unworn or unused, with tags, and in its original packaging. You’ll also need the receipt or proof of purchase.
To start a return, you can contact us at chandlery@bosuns.com.au. If your return is accepted, we’ll send you a return shipping label, as well as instructions on how and where to send your package. Items sent back to us without first requesting a return will not be accepted.
You can always contact us for any return question at chandlery@bosuns.com.au.
Have a question
PO Box 138, Main Beach QLD 4217
Street Address:Southport Yacht Club, Macarthur Parade, Main Beach QLD 4217
Trading HoursMonday - Friday - 7.30am – 5pm
Saturday - 8am to 4pm
Sunday - 8am to 12noon
(07) 55 911 911 | Fax (07) 55 916 147
Email: